Мотоциклы ИЖ-49, как известно, давно сняты с производства. Но многие еще не хотят с ними расставаться, потому что эти надежные неприхотливые машины хорошо приспособлены к тяжелым условиям эксплуатации. Серьезные трудности создает, пожалуй, лишь система электрооборудования постоянного тока, включающая несколько сложных приборов. требующих особого ухода.
Я упростил эту систему, переведя ее на переменный ток по образцу мотоцикла «Восход», то есть использовал его электрическую схему, генератор Г-421 и катушку Б-300.
Единственная сложность переделки заключается в установке генератора. Для него надо выточить показанный на рисунке фланец-переходник из любой стали. который винтами М6—15 через отверстия диаметром 6,5 мм крепим на правой половине картера вместо прежнего генератора. На правую полуось коленчатого вала ставим ротор генератора и приворачиваем его укороченным на 15 мм старым болтом. Затем устанавливаем поршень так. чтобы он на 4 мм не доходил до верхней мертвой точки, и, прижимая статор генератора к фланцу, поворачиваем его вокруг оси до тех пор. пока не начнут размыкаться контакты. В этом положении и крепим генератор винтами М5—15. В правой крышке картера спиливаем на глубину 7 мм часть средней перегородки и нижнего края, чтобы в ней разместился статор.
В. МАРЧЕНКО
1974N02P38
Переменник на старые ИЖи
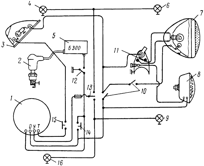
Опубликованный в февральском номере "За рулем" за 1974 год мой совет об установке генератора переменного тока Г421 (от мотоцикла «Восход») на старые модели мотоциклов —ИЖ—49 и ИЖ—350 вызвал большой интерес читателей. Многие владельцы этих мотоциклов просят дать более подробный чертеж переходного фланца и измененную схему электрооборудования.
Выполняю их просьбу. Напоминаю, фланец изготовляется из стали (например. марки 5). Схема электрооборудования выполнена как на мотоцикле « Восход».

Переходный фланец.

Схема электрооборудования: 1 — генератор Г421; 2 — свеча: 3 — задний фонарь; 4, 6, 9, 16 — фонари указателей поворота; 5 — катушка зажигания; 7 — фара: 8 — звуковой сигнал; 10 — включатели; 11 — переключатель: 12 — замок зажигания; 13 — переключатель указателей поворота; 14 — кнопка подключения катушек освещения в систему зажигания при пуске двигателя (для увеличения первичного напряжения); 15 — включатель стоп-сигнала.
В. МАРЧЕНКО
357800, Ставропольский край,
г. Георгиевск, ул. Чапаева, 29
1976N10P27
Семь побед в десяти гонках Приступая к изготовлению карта, мы не имели ни опыта, ни «руководящих» указаний. Ориентиром в какой-то степени могли служить лишь статья А. Пельцера и Ю. Котова в журнале «За рулем», да временные технические требования для автомобилей типа «карт», разработанные автомобильным комитетом Федерации автомотоспорта СССР. Конструкция, описанная в журнале, нам не понравилась. У этого карга рама — ферменного типа. Она значительно уступает плоской трубчатой раме в жесткости и сложнее в изготовлении. Мы остановились на более простом и надежном варианте рамы (рис. 1). При выборе основных размеров машины исходили из удобства посадки гонщика и с этой целью решили наклонить назад спинку сиденья, но допустили ошибку. Оказалось, что такое расположение спинки неудобно, особенно, когда водитель на виражах инстинктивно наклоняется вперед к рулю. Опыт соревнований показывает, что вся спинка от боковых изогнутых труб до верху должн...
Читать далее >>Мотороллер с коляской Т-200К Когда был освоен массовый выпуск мотороллера «Тула-200», от потребите: лей посыпались письма с просьбой создать к ному коляску. Вскоре такая коляска была сконструирована (статья об ее устройстве помещена о журнале «За рулем» № 2 за 1961 г.). Но серийное производство ее нельзя было начинать, не внеся в конструкцию мотороллера таких изменений, которые повышали бы его надежность. Сейчас успешно завершены испытания модернизированного мотороллера с коляской, получившего индекс «Т-200К». В колясочном, как мы его называем, варианте «Тулы» применена новая передняя вилка тянущего типа. Она имеет рычажную подвеску, которая, в свою очередь, состоит из маятника и двух разборных пружинно-гидравлических амортизаторов. Угол наклона рулевой колонии 70°, вылет переднего колеса 65 мм. Ось колеса крепится в маятнике с одной стороны клеммовым зажимом, а с другой — гайкой. Такие вилки, как показали испытан...
Читать далее >>Тем, кто ездит на Уралах и Днепрах Владельцы тяжелых мотоциклов, бывает, испытывают затруднения при выполнении работ, связанных с обслуживанием или ремонтом некоторых узлов. Чаще всего, судя по их письмам, — в разборке и сборке сцепления и нового генератора.Отвечая на просьбы читателей, публикуем сегодня рекомендации опытных мотоциклистов.Разборка и сборка сцепленияЧтобы снять диски сцепления, отверните шесть винтов с потайной головкой, ввернутых в пальцы маховика двигателя. Обычно для этой операции используют массивную отвертку, а иногда и молоток, потому что головки винтов закернены. В результате нередко гнутся пальцы, а на винтах срывается шлиц, и эти детали приходится заменять. Рис. 1. Приспособление для разборки - сборки сцепления: 1 — планка; 2 — болт. Значительно облегчить операцию, а главное исключить деформацию пальцев и винтов помогает простое приспособление (рис. 1). Оно представляет собой стальную планку 1 с болтом 2, заостренный конец котор...
Читать далее >>Кому из нас не знакома проблема весеннего запуска мотоцикла после зимовки в гараже? Кому не знакома, может дальше не читать. Кто мотоцикл покупает чиста на сезон, и кому пофигу его состояние, тоже может не продолжать. Эта статья предназначена для тех, кто холит и лелеет свой аппарат, пылинки с него сдувает, заботится о его здоровье и высокой остаточной стоимости даже после долгих лет эксплуатации. В основном, конечно, данные советы относятся к уже изрядно поездившим аппаратам, новые (до 4-5 лет) обычно не требуют какой-либо специальной консервации, особенно если хранятся в отапливаемом помещении. Перед отправкой мотоцикла на заслуженный зимний отдых необходимо обязательно сменить масло. С течением времени неподвижное холодное масло расходится на высшие и низшие фракции, которые оседают на дне картера и, если масло действительно грязное, могут даже блокировать проходы системы смазки и масляного фильтра. Кроме того, растворенные в масле пузырьки отработанных газов вызывают активные ...
Читать далее >>Урал примеряет электронику Вторжение электроники в автомобиль было стремительным. Даже самые закоренелые скептики быстро уяснили, что новое зажигание, а именно оно вызывало наибольшие сомнения, резко улучшило пуск, отразилось благоприятно на топливной экономичности.Последнее обстоятельство для тяжелого мотоцикла с четырехтактным двигателем также имеет особую актуальность. И потому мы, начиная с модели «Урала» ИМЗ-8.103-10, стали часть мотоциклов оснащать системой бесконтактного электронного зажигания (БСЗ).Система эта спроектирована таким образом, что взаимозаменяема с существующей классической — это упрощает ее монтаж. В процессе эксплуатации после наладки (установки момента опережения зажигания) она не нуждается в уходе. На режиме холостого хода потребляемый ею ток в два раза, а при неработающем моторе — в 40 раз меньше, чем в классической. Бесперебойное искрообразование БСЗ обеспечивает даже тогда, когда аккумуляторная батарея наполовину разряжена и напряжени...
Читать далее >>